随着国民经济的发展,工业化程度的加速,工业用水量逐渐上升。在工业企业中,冷却用水的比例很大,冷却水基本占总用水量的90%~95%.几十年前,我国工业冷却水多采用直流冷却水,水资源浪费很大。近年来,循环冷却水系统在各行各业中被广泛使用,其带来的节水效果明显,一般补充水率可降至循环水量的5%以下。与此同时,循环冷却水系统换热器中的腐蚀现象成为一个重要的水质故障。
腐蚀现象是循环冷却水系统中经常出现的水质故障,可严重影响生产装置的正常运行,造成严重的经济损失以及水资源的浪费。冷却水的水质、溶解氧、温度、流动状态、浊度等对腐蚀均有影响。由于多种影响因素与腐蚀速率之间属多元高次的非线性关系,利用常规的方法难以建立精确的数学模型。
人工神经网络具有自学习、非线性模式识别、联想存储以及高速寻找优化解的特点,在很多领域得到了应用,并取得了良好的效果。NARX(nonlinear autoregressive models with exogenous inputs,非线性自回归模型)是由静态神经元和网络输出反馈构成的动态网络,具备良好的动态特性和较高的抗干扰能力,使得NARX模型能够用来逼近任意的非线性动态系统〔2, 3, 4, 5〕。
本研究采用NARX带外部输入的非线性自回归神经网络建立了腐蚀速率的预测模型,实验结果表明,该方法在预测腐蚀速率上是可行的。
1 非线性自回归神经网络(NARX)
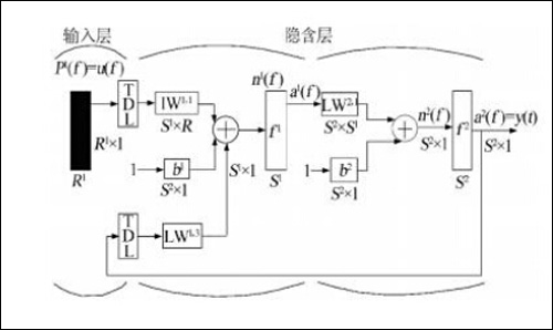
一个典型的NARX神经网络主要由输入层、隐含层、输出层以及输入和输出延时构成〔6, 7〕。NARX神经网络的模型表达式: y(t)=f〔y(t-1),y(t-2),…,y(t-ny),x(t-1),(t-2),…,x(t-nu)〕可以看出,下一个y(t)值大小取决于上一个y(t)和上一个x(t)。NARX神经网络详细结构如图 1 所示。

图 1 NARX神经网络详细结构
图 1中,TDL表示时延;IW1,1表示网络输入向量连接隐含层的权值;b1表示网络隐含层的阈值;b2表示网络输出层的阈值;LW1,3表示网络输出层连接隐含层的权值;f1表示神经网络隐含层激活函数;LW2,1表示网络隐含层连接输出层的权值;f2表示神经网络输出层激活函数。
2 腐蚀速率预测模型的建立
2.1 模型建立的研究思路与方法
选取影响腐蚀的水质因素,通过构造选择相应的NARX神经网络模型,建立NARX腐蚀速率预测模型,预测腐蚀速率的变化〔8, 9, 10〕。建模设计思路如图 2所示。

图 2 模型流程
2.2 NARX神经网络结构的选取
Parallel模式(闭环模式)如图 3所示。

图 3 闭环模式
由图 3可知,NARX神经网络的输出被反馈到输入端。由于所建立模型中腐蚀速率的输出是已知的,所以采用如图 4所示的NARX神经网络结构,即Series-Parallel神经网络模式(开环模式),将腐蚀速率的期望输出反馈到输入端〔10, 11〕。
采用Series-Parallel神经网络模式(开环模式)能使NARX神经网络预测效果更加准确,同时将NARX神经网络变为单纯的前向神经网络,可直接使用静态神经网络的建模函数。
2.3 网络输入、输出的确定
以某石化公司水质监测数据为依据〔8, 9〕,选取 Cl-、电导率、温度、pH、碱度、钙硬6种主要因素作为输入,腐蚀速率作为输出。为了更好地预测数据,需对数据进行预处理,即数据的归一化处理。输入数据的频率为每天1次,输出数据的频率为每月1次。对采取的数据进行均值化处理,处理后的数据如表 1所示。

2.4 模型的建立
创建NARX神经网络,将表 1中的数据分为训练样本、验证样本和测试样本3个部分。输入层节点为6,输出层节点为1,训练函数选用“trainlm”,经过反复调试和修改神经网络参数,最终确定网络隐藏节点为24,延迟阶数为1∶2时,训练结果较好。网络模型如图 5所示。

图 5 网络模型
2.5 预测数据分析
通过神经网络仿真,得到的NARX神经网络训练效果如图 6所示。由图 6可知,NARX神经网络在训练步长为1时,验证集误差上升,证明训练可以结束,整个数据集的误差此时为0.000 117 72.数据的相关性达到87.915%,如图 7所示。NARX神经网络预测效果通过图 8、图 9进行了可视化论证,图 8中误差线越少,表示NARX神经网络预测效果越好;图 9中误差在0时最大,其他情况下均不超过误差区间,由此证明此模型可行。

图 6 网络训练图

图 7 数据相关性

图 8 预测效果误差图

图 9 误差自相关图
3结论
基于NARX神经网络建立的腐蚀速率模型,对某石化公司水质数据进行了腐蚀速率预测。首先,动态NARX神经网络良好的非线性映射能力可以准确地反映出循环冷却水水质与腐蚀速率的关系,通过NARX神经网络建模仿真预测证明此方法可行〔12, 13〕。其次,虽然NARX神经网络以更低误差自相关程度,使其有着较好的预测能力,但是导致NARX模型不稳定性存在的泛化误差依然是下一步继续对NARX模型进行优化的一个重点。
责任编辑:班英飞
《中国腐蚀与防护网电子期刊》征订启事
投稿联系:编辑部
电话:010-62313558-801
邮箱:ecorr_org@163.com
中国腐蚀与防护网官方 QQ群:140808414
-
标签: 腐蚀
官方微信
《中国腐蚀与防护网电子期刊》征订启事
- 投稿联系:编辑部
- 电话:010-62313558-806
- 邮箱:fsfhzy666@163.com
- 中国腐蚀与防护网官方QQ群:140808414


