随着腐蚀大数据的提出,科技工作者们也在不断致力于基于物联网下腐蚀大数据监测技术的研究和设备开发。在科技工作者们的不断努力探索下,已创下了有许多成功的案例。

1 腐蚀灾害不断,腐蚀基因组和大数据如何发挥作用?
引言
材料腐蚀造成了重大的经济损失、人员伤亡和环境灾难。材料腐蚀学科是严重依赖数据的学科,无论腐蚀机理与规律研究、测试方法确定、工业标准制定,还是腐蚀事故处理,都严重依赖腐蚀数据以及与腐蚀相关的环境数据。由于材料腐蚀过程及其与环境作用的复杂性,传统片断化的腐蚀数据已经不能适应制造业和社会基础建设快速发展的需要。
在 2015 年 11 月的《Nature》杂志上,北京科技大学腐蚀与防护中心的国家材料环境腐蚀平台李晓刚教授团队提出了“腐蚀大数据”的原创概念,并围绕这一概念,阐述处理“腐蚀大数据”理论与技术层面的关键问题,从而建立腐蚀信息学和腐蚀基因组工程。
2013 年 11 月,青岛的一段输油管道爆炸造成了 62 人死亡和 136 人受伤。8个月后,类似的爆炸事件在高雄发生,造成 32 人死亡和 321 人受伤。两个管道都是用同样规格的钢材制成,并且在相似的环境下使用20多年后发生失效。失效的原因是腐蚀——材料在其使用环境中发生化学或者电化学反应而造成的损耗与破坏。
这些灾难是非常普遍的:在中国的城市里平均每平方公里有 30 公里的地下管道,形成了包括油气管道、给水总管和电气通讯缆线的错综复杂的网络。腐蚀的代价也是十分昂贵的。根据美国的一项调查,腐蚀造成的损失可达到美国国内生产总值的 6% 之多。按照同样的比例计算,全球范围内,每年的腐蚀损失总计超过 4 万亿美元——相当于 40个卡特里娜飓风造成的损失。其中一半的费用直接用于腐蚀预防与控制,另外的一半来源于腐蚀造成的损害和生产力的丧失。
腐蚀相关知识的匮乏使我们没法对腐蚀失效进行有效的预防。
比如,地下管道的腐蚀受到很多因素的影响,包括管道所用材料的成分、组织结构和设计,同时也包括了一系列的环境因素,比如土壤含氧量、水分、盐度、pH 值、温度和土壤中的生物体。
包括油气、海洋和核能在内的很多工业搜集了大量腐蚀数据,用于识别腐蚀风险,预测组件服役寿命并控制腐蚀的发生,然而,这些数据大多归企业私有,而分析这些数据所得到的腐蚀控制最佳实践也很少对外公开。原油泄漏、桥梁塌陷以及其它的腐蚀次生灾害仍在持续不断的发生。
随着越来越多的先进材料应用于医疗设备、生物传感器、燃料电池、电池、太阳能板和微电子元件中,对相关腐蚀知识的需求也变得越来越强烈。腐蚀也成为了限制纳米科技应用的主要因素。
众多致力于材料数据共享的举措,比如材料基因组计划(Materials GenomeInitiative,MGI),主要关注材料的“诞生”过程,而不是材料的“消亡”过程。人们迫切的需要一个共享腐蚀数据的在线平台。研究人员需要获得大量而且多种多样的腐蚀信息,从而可以借助于数据挖掘和计算机建模等工具进行研究,实现更为准确的腐蚀失效预测和更好的防腐设计。
从微观腐蚀学的角度看 , 材料腐蚀学是一门依赖于基础数据的学科,无论是材料腐蚀基础理论和机理研究,还是发展防护技术和建立实验技术与方法,建立测试与工程标准,都必须不断积累材料在各种环境中的腐蚀数据,这些数据才是构成腐蚀学科所有理论、技术、方法和标准的基础。材料腐蚀数据积累必须采用标准化与规范化的方法采集获得,只有这样,这些数据才具有科学性与实用性。从宏观腐蚀学的角度看 , 腐蚀其实是人类社会中的一切构筑物的毁灭过程 , 须将腐蚀现象作为系统整体研究,考察它与社会环境之间的交互作用以及腐蚀学的社会及经济效应 , 因此 ,在人类社会步入大数据时代的当今 , 巨量与腐蚀相关的数据已经快速产生,这些数据如何处理 ? 如何储存 ? 如何挖掘以发挥最大功能 ? 这些问题已经清晰地摆在我们面前,却又是以往材料腐蚀学研究内容中无法解决的问题。
腐蚀的复杂过程及其与环境的复杂作用:腐蚀数据的“大数据”特质
腐蚀研究中存在的最大挑战,是对指定环境中腐蚀如何发生进行精确预测。这要求全面了解所有相关影响因素及其相互作用。然而,目前很多腐蚀问题还没有精准的机理模型。在缺乏不同环境下材料失效历史数据的情况下,预测这些问题是不可能的。在相关环境参数未知的情况下,也无法通过实验室试验来评判现场的服役性能。
腐蚀数据来之不易。腐蚀造成的材料损伤可能要经过几年甚至几十年的累积才会显现出来,而任何单一研究仅能获得反映几个影响因素的部分信息。我们必须将腐蚀数据集整合起来。例如,早期的海洋腐蚀研究获得了一些不可靠的结果,因为它们仅仅考虑了物理化学因素(包括 pH、溶氧量和温度),但是并未考虑到海水中的生物体的作用。目前,在结合基因数据之后,海洋腐蚀的模型得到了改进。
腐蚀的程度还取决于当地环境。例如,在中国干燥的内陆地区可以维持几十年寿命的钢结构,如果置于潮湿且含盐量高的东南亚沿海地区,则可能会在短短数月内失效。一些高分子防腐涂层在纬度较高的地区能够服役数年,而在赤道附近,高温和强紫外线的作用会使高分子的化学键更迅速地断开,从而导致涂层于几周内老化降解。
推断一般性的腐蚀规律——比如湿度、盐分或空气污染对某种钢材料的影响——需要综合考虑多种环境下的研究成果。例如,Morcillo 等人曾进行过一项关于耐候钢腐蚀的调查。这份调查中采用了来自全球 22 个国家、108 个地点、最长达 22 年的现场暴露试验结果。
随着全球贸易的增长,油气、建筑、汽车、电气和其他工业都需要腐蚀数据在不同国家间进行共享,以保证其产品的质量和安全性。由于未能预知进口国潜在的腐蚀问题,近年来世界范围内已有数百万辆汽车被召回。2013 年我国提出的“一带一路”战略,将促进连接东西方丝绸之路经济带上各国家之间的工业联系,也同时是带来了史无前例的挑战。从亚洲到非洲和欧洲,涉及到建筑、运输、能源和通讯等领域的多项数十亿美元的工程项目即将开始,我们需要对这些项目进行快速的腐蚀评估和材料选择设计。
先进材料也带来了全新的腐蚀问题。例如,当铂、金等贵金属的尺寸减小到纳米级时,它们的电化学稳定性急剧下降。目前,铂纳米颗粒的腐蚀问题是限制燃料电池铂基催化剂寿命的关键障碍。
材料学家已经意识到数据共享的必要性,与这些同行相比,腐蚀科学家显得慢了一些。在 MGI 的主导下,美国政府机构建立了几个大型的材料数据仓库,收集共享了材料的基础数据,包括物理、化学和微观结构数据,但并不包括腐蚀数据。然而如果没有考虑到材料的环境稳定性和持久性的话,任何 MGI 所承诺的先进材料将都将是不切实际的。
通过共享腐蚀数据,每人都可以对腐蚀有更深的理解,并从中获益。但是,首要的问题就是标准化“腐蚀大数据”仓库的建设。
标准化的“腐蚀大数据”
仓库不同国家、行业和应用领域都应该建立开放的数据基础设施,储存相关的腐蚀数据。通过使用相同的数据和元数据标准格式,可以把这些数据联系起来,最终形成全球系统,并有可能连接到 MGI。
政府应该起到主导的作用。例如,自 2006 年以来,中国政府已经投入了近 2 亿人民币,建立了国家环境材料腐蚀平台(www.ecorr.org)。该平台共享了覆盖中国不同地区典型环境(大气,土壤和水)30 个腐蚀野外测试试验台站所积累的材料腐蚀基础数据。其他国家、工业和利益集团应该建立类似的数据基础设施,来收集、共享其它地区或行业领域的腐蚀数据。
我们需要协调各方的力量,重点收集那些急迫的或新兴行业领域(例如在新能源或纳米科技)相关的腐蚀数据。
例如,美国能源部就与 MGI 合作建立材料数据仓库,以推动清洁新能源领域的发展。拨款机构应鼓励先进材料和新兴科技的腐蚀数据共享,例如将其列为科研项目经费的资助条件,并对相关研究成果在开源期刊上发表提供资金支持。腐蚀科学团体应向其他材 料 科 学 团 体( 如 Materials ResearchSociety,TheMinerals,Metals & MaterialsSociety and ASM International)学习,召集专家学者指定最佳的数据共享方案和导则。
通过和学术界合作,可以鼓励工业界广泛参与腐蚀数据共享。作为贡献其腐蚀数据的回报,公司可以相关节省研发经费。而且因为腐蚀主要关乎维护与安全,而与行业竞争关系不大,所以企业应该乐意共享此类数据。就像制定行业标准那样,企业间可以形成数据联盟来提出共同关注的腐蚀问题进行数据共享,并联手提出可作为行业基准的解决方案。
腐蚀数据的获取、管理、挖掘、模拟和仿真都需要更加强大的工具。将这些元素整合在一起,构成了我们所定义的腐蚀大数据与信息学。通过先进监测技术获取的数据需要“大数据”的分析方法。例如,机器人(俗称“智能猪”)可携带数百个传感器,在检查管壁时可一次收集 TB 的数据。而高度准确的腐蚀仿真可以部分或完全地取代耗时、污染环境、复杂而且昂贵的腐蚀试验研究。例如,量子化学建模方法已被大量应用于评估缓蚀剂的分子结构和电子特性。
“腐蚀大数据”理论层面的关键问题
“腐蚀大数据”的理论建模与挖掘是揭示存在于腐蚀数据里的模式及数据间的关系的关键问题,对大量的复杂腐蚀数据集进行自动探索性分析是“腐蚀大数据”理论的关键。目前“大数据”研究中所用的各种先进数学工具,都可以用来建立腐蚀模型,表征数据之间的因果关系,揭示以往传统片断腐蚀数据无法阐明的腐蚀机理与规律。
“腐蚀大数据”的可视化是腐蚀数据挖掘中一种重要方法,这种表征腐蚀建模结果的方法能够观察到所期望的建模和仿真的计算结果,用多维的形式将腐蚀数据的各个属性值表示出来,这样可以从不同的维度观察腐蚀数据,从而对腐蚀数据进行更深入的观察和分析。图 1 就是利用扩散模型,在大量温度、湿度和硫分布数据的基础上,得到的山东地区大气腐蚀等级图。图 2 是利用有限元计算方法,得到的应力腐蚀裂尖部位电位分布的数据图片。
“腐蚀大数据”理论层面上最重要的问题是基于“腐蚀大数据”的腐蚀过程仿真 , 这其实是在以上腐蚀理论建模基础上加上了时间的因素 , 是腐蚀动力学过程的建模。这是“腐蚀大数据”理论层面的核心问题,可以说是王冠上的明珠。

图1 山东地区大气腐蚀等级图-红色的腐蚀等级为C5级,黄色为C4级,绿色为C3级

图2 应力腐蚀裂尖部位电位分布的数据图片

图3 元胞自动机模型计算金属早期大气腐蚀形貌和动力学过程
图 3 是利用元胞自动机模型计算得到的金属早期大气腐蚀形貌和动力学过程,与边界条件相同的腐蚀试验结果符合得很好。十多年来,包括李晓刚教授团队在内的国内外 5~6 个研究团队致力于这方面研究,取得了初步的成果。这项研究实际是对材料腐蚀复杂过程的“可视化”的再现,对认识腐蚀这一复杂过程的机理与规律具有重要的意义。
来源:知社学术圈
2 特别推荐!在线腐蚀监测大数据
腐蚀的常见类型可分为两大类,即均匀腐蚀和局部腐蚀,后者还可细分为电偶腐蚀、点腐蚀、缝隙腐蚀、晶间腐蚀、应力腐蚀、腐蚀疲劳等。其中,应力腐蚀和点腐蚀在设备、管线的使用和运行过程中发生的频率最高,危害最大。
腐蚀监检测技术就是利用各种技术手段对材料、设备的腐蚀速率以及腐蚀状况进行测量调查,包含离线检测和在线监测两大类。

在线腐蚀监测技术

在线腐蚀监测技术的分类
经过近三、四十年的发展,在线腐蚀监测的应用领域越来越广泛,其监测技术形式也多种多样,在生产实际中常用的有挂片法、电阻探针法、电感探针法、电化学探针分析法和化学分析法等等。
挂片法
优点:操作简单、可以同时进行平行实验,同时进行几种材料,数据可靠性较高。
缺点:监测的周期比较长,短则至少一个月,长则一两年,甚至需要更长的时间;所测的腐蚀速率为某一时间段内的平均腐蚀速率,并不能反应设备、材料的即时腐蚀速率;另外,磨蚀等局部腐蚀和冷凝液对腐蚀过程的影响等效应也不能很好的重现。
电阻探针法
优点:适用于气相、液相、导电及不导电的介质,可连续测定某一部位的腐蚀速率,且测量过程与工艺物料的导电性无关,原理直观,数据稳定可靠。
缺点:数据波动较大,试件加工较严格,另外,如果腐蚀产物是导电体(如硫化物),易造成测量结果偏高;测量元件是电阻丝,所以温度补偿元件只能封装到探针体内,对响应温度的变化有一定影响;要求腐蚀必须是均匀的,如果出现孔蚀、应力腐蚀破裂或其它局部性腐蚀情况,则测量结果不容易解释;探针丝处于粘稠介质中,抗冲刷能力较弱。
电感探针法
优点:是目前比较流行的在线腐蚀监测方法,由于测量信号采用交流信号,所以抗干扰能力强,测量精度较高;温度补偿试片被包在测试片里面,处于介质中的同一层面,所以其测量结果受温度影响很小;探针为管状,与探针体通过焊接方式连接,内部填充有高温固化胶,抗点蚀和耐冲刷能力比电阻探针强。
缺点:它反映的是一段时间内腐蚀积累的情况,不能测量瞬间的腐蚀速率变化;探针寿命短。
电化学探针法
优点:直接测量介质的瞬时腐蚀速率,不需要腐蚀的积累;灵敏度高,数据直观。
缺点:必须应用于电解质腐蚀体系。
化学分析法
优点:在仪表上可直接读出介质温度和 pH 值;采用离子选择性电极可以方便地检测出腐蚀性离子(如氯离子、硫离子等)的存在,而且通过介质中金属离子浓度的变化,可粗略估算出设备的腐蚀程度。
缺点:通常监测的数据只能反应该系统的腐蚀程度,是一种均匀腐蚀的概念,另外,当金属表面生成膜或产生膜的溶解,或者腐蚀是局部腐蚀时,则无法估算出设备的腐蚀速率;不能应用于油气管线,只能应用于塔顶污水等电解质体系的pH 值测量。



其它方法
除了以上较为成熟的技术方法,近几年又新出现了一些迅速成长的在线腐蚀监测方法,这其中包括:①交流阻抗技术(AC Impedance),对于高阻电解液及范围广泛的许多介质条件该技术有较大可靠性。在较宽的频率范围内测量交流阻抗需要时间很长,这样就很难做到实时监测腐蚀速率,不适合于实际的现场腐蚀监测。为了克服这个缺点,技术人员针对大多数腐蚀体系的阻抗特点,通过适当选择两个频率,监测金属的腐蚀速率,设计和制造了自动交流腐蚀监控器;②电化学噪声技术,它包括电化学电位噪声(EPN)以及电化学电流噪声(ECN),它反映了由于腐蚀发生引起腐蚀电位或电偶电流的微幅波动,可测量点蚀系数,确定初始点蚀及局部腐蚀趋势;③薄层活化技术(TLA),其优势在于能直接从构件上测定金属总损失,且灵敏度高,还有场图象技术(FSM)应用于海底输油管线的实时现场监测,该技术还可以对不能触及部位进行腐蚀监测,例如对具有辐射危害的核能发电厂设备的危险区域裂纹的监测等。此外,新兴起的恒电量技术和电感阻抗法等,对腐蚀监测在快速、准确性、应用范围等方面都有新的突破,但是它们大都刚超越实验室研究范围,正在进入实时现场腐蚀监测阶段,还没有形成成熟技术。
来源:网络
3 船载阴极保护远程监测系统设计
引言
船舶、桥梁等的钢质材料与海水接触,极易受海水强烈的化学腐蚀以及海洋生物附着的污损,降低了使用寿命,增加了维护、维修的费用,并有可能造成严重危害。阴极保护技术的原理就是给被腐蚀金属结构物表面提供大量电子,被保护结构物成为阴极,抑制金属腐蚀发生的电子迁移,避免或减弱腐蚀的发生。
阴极保护通常有两种方法:牺牲阳极和外加电流两种。牺牲阳极方法由于简单、经济,被广泛采用,但效果欠佳,焊在船体外表面的锌块也会增加船体阻力。使用永久性外加电流的阴极保护装置是目前控制钢质船体在海水中腐蚀的最有效方法。本文采用的即为外加电流阴极保护的方法。

阴极保护技术在 70 年代开始被美国、日本等各国船体保护中应用并取得了很好的经济效益。在 20 世纪 70 - 80年代,我国阴极保护技术的引进、消化和二次开发才取得了实质性的进展,也就是在这个时期,研制了一批阴极保护的材料和设备,打下了阴极保护在行业市场供需链的基础。近年来,该技术在多个场合如码头工程钢管桩、埋地管道、海洋平台等也有应用。
李言涛等在《中国海洋腐蚀科研选题与发展战略》中指出,随着计算机与自动化技术的发展,阴极保护电位的监测逐步从以前定期人工检测发展到通过对电位的模 / 数转换和逻辑运算。电位监测由原来的对单一点、线的监测,逐渐实现对整个系统综合的监控。通过应用于局域网的 Intranet 技术和应用于广域网的 Internet 技术或电信通信线路,可以在整个作业海域或企业内甚至于全国各地乃至全球的相关机构方便地实现监测信息共享、系统评价控制和远程实时监控。本项目中对多个(四个)舰载阴极保护系统进行远程实时监控,可以认为是对该预测方向的小规模尝试。
目前阴极保护项目的计算机监控研究项目已经在开展,然而关于在线监测的相关报道较少。孙虎元对长江二桥的阴极保护电路项目论述了监控系统的设计。该项目属于国家依托类项目,对于小型阴极保护项目的监控设计来说并不实用。
本文依托某公司的舰体外加电流阴极保护监控设计,实现对阴极保护系统的实时监控及人机交互。其核心是通过阴极保护系统主控板 ARM 嵌入式处理器和触摸屏进行传感器信号和输入控制信号的传递。
下文首先介绍了系统结构和工作原理,给出了系统主控板和硬件总体设计方案。之后重点阐述了然后介绍了主控板ARM 芯片的通讯过程和人机界面触摸屏的软件设计。文末对本文的设计过程进行总结,并给出了下一步的设计思路。
1 外加电流阴极保护测控系统总体构造
阴极保护测控系统为船载检测系统,由多个系统构成。总体结构示意图如图 1 所示。

图1 总体结构示意图
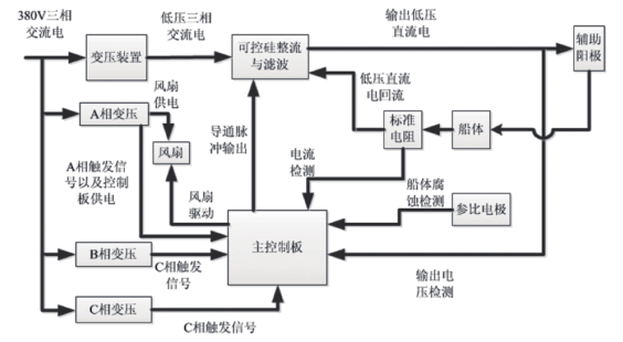
其中图 1 左边的 Marimpress 框代表的是多个舰载外加电流阴极保护装置。图 1 右侧的虚线框内是远程监控单元。系统总体设计通过远程监控单元可实现多个舰载阴极电流保护装置的电流电压监控。

图2 单个外加电流阴极保护结构图
单个外加电流阴极保护保护装置结构图如图 2 所示,其中最主要的部分有辅助阳极,参比电极,直流大电流发生器,高电压变压装置以及控制电路板。本文将重点阐述远程测控单元设计。
2 中央监控单元设计
中央监控器是整个系统的监控中心,具备针对下级各个ICCP 设备的实时监控、远程控制、数据保存等各项功能。但ICCP 设备的工作并不依赖于中央监控器,无论 ICCP 设备是否与中央监控器连接,ICCP 设备都具备独立工作的能力。当ICCP 设备连接到中央监控器时,ICCP 设备总是执行最后一个输入的操作指令,而无论该指令是来源于 ICCP 设备本身的操作面板还是来源于中央监控器。若中央监控器的操作和 ICCP设备操作面板上的操作同时发生时,ICCP 设备将只执行本身操作面板的的操作指令,即本地操作指令将优先于远程操作指令得到响应和执行。
2.1 中央监控器工作原理
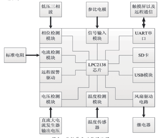
中央监控器总体机构如图 3 所示。Arm 芯片 LPC2138 因其性能高、体积小、功耗低、成本低、代码密度紧凑和供应源多等显著优点,是监控板采用的处理芯片。它负责完成控制所需所有数据处理以及通信和控制任务。其它电路模块有些则是将外部信号转换成芯片能够接收的信号,有些是提高芯片控制信号的驱动能力,还有一些则负责芯片与其它器件之间的通信,承担电压电流设定和调节,数据通信、数据采集、外部存储、实时显示等功能。通信接口采用 485 总线与Modbus 协议。外部存储设计了 SD 和 USB 两个接口:前者用于运行中保存数据使用,后者用于复制 SD 内存储的数据。系统中除了正常工作电源外,增设短时后备电源,用于监控器掉电时,保存数据之用。

图3 监控单元功能模块图
2.2 MODBUS通信
Modbus 协议是一种已广泛应用于当今工业控制领域的通用通讯协议。通过此协议,控制器相互之间、或控制器经由网络(如以太网)可以和其它设备之间进行通信。Modbus 协议使用的是主从通讯技术,即由主设备主动查询和操作从设备。一般将主控设备方所使用的协议称为 Modbus Master,从设备方使用的协议称为 Modbus Slave。Modbus 通讯物理接口可以选用串口(包括RS232和RS485),也可以选择以太网口。
本系统中,Modbus 命令帧的发送采用了 fifo(先入先出)循环队列发送机制,而响应帧采用中断方式接收。为确保整个系统通讯稳定,本系统在发送和接收过程中均进行保护:发送命令帧过程中加入了超时重发、强发;而在接收响应帧过程中,采用了严格的预判帧格式的方式,确保非法响应帧不影响整个系统的安全稳定,运行机制如图 2 所示。
2.2.1 循环队列发送命令机制
系统调用一次发送 Modbus 命令函数即将 Modbus 命令帧依次存入 fifo(二维数组)内,运行机制如下:
(1)初始化时 head 指针与 tail 指针同时指向二维数组头部 :(2)命令帧存入 fifo 的地址永远都在 tail 指针处,并且当命令帧进入 fifo 之后,tail 指针自增一次 :(3)当真正准备发送命令帧时,必须从 fifo 的 head 指针处取命令帧,并且当命令帧被发送出去后,head 指针自增一次;当 head 指针与 tail 指针相等的时候,本系统则认为 fifo为空。如果是因为命令帧进入 fifo 过快而引起 tail 指针追上了head 指针,本系统则抛弃原来 fifo 中的所有数据,依然认为fifo 为空。( 实际上系统每一秒钟才将十余条命令帧存入 fifo,系统有充足的时间将 fifo 中的命令发空)。
2.2.2 发送过程保护
系统每次调用发送 Modbus 的功能函数的时候其实最终都落实到 checkfifo 函数。系统用全局变量 count 在 checkfifo 函数中记录当前距离上次发送命令帧的时间,若 count 值过大则说明系统没有接受到响应。当系统没有接收到响应的时候,系统需要超时重发和强发命令帧。超时重发是指当 count 为 N(N 为测试值)的整数倍的时候,重发上一次发送的命令帧,count 随后清零;超时强发是指当 count 大于等于 N 的 3 倍的时候则强制发送 fifo 中一下条命令,count 随后清零。
2.2.3 接受过程保护
485 串口通信过程中,由于某些干扰从机会发送错误的响应帧。系统为了不被错误的响应帧扰乱甚至崩溃,所以在接收响应帧的时候做了非常严格的检测机制。系统在发送命令帧时,已经将当前命令帧保存到了固定的内存地址中,所以系统在接收到响应的时候,会根据该内存中的命令帧迅速预判响应帧的格式以及每个字节的准确范围。任何没有通过该检测机制的响应帧都将被系统抛弃而不做任何处理,确保系统安全稳定。
3 串口触摸屏界面开发
目前便携式触摸屏设备的发展较快,该类设备具有非常良好的操作便捷性,大大降低了对于操作者的电脑操作要求,具有反应速度快、节省空间、可视化强等优点,以丰富的嵌入式系统的输入方式,已逐渐代替键盘和鼠标成为嵌入式系统人机交互的首选输入工具。且该类设备携带型非常好,随着无线通讯模块的普及,及价格的降低,是舰体阴极保护人机界面的合适的选择。
市场上主流触摸屏有四种,分为电阻、电容、表面声波、红外线扫描类型。本文选用的是四线电阻串口触摸屏,为北京迪文科技有限公司产品。这款触摸屏具有高解析度,高速传输反应,一次校正永不漂移,稳定性高。彩色触摸屏采用 8英寸迪文串口触摸屏,屏幕分辨率为 800×600,工作电压范围 DC3.3 - 6.0V。
液晶显示单元和触控输入单元是人机界面的输出界面与输入界面。作为集成化的显示器件,它包含中央处理单元、液晶显示单元、触控输入单元、数据存储单元、通信接口单元等。
触摸屏内置的存储单元包括RAM单元和Flash存储单元,其中 ARM 作为处理器缓存。Flash 用于存储显示图形文件及触控配置文件。通信接口实现串口屏与仪器主控单元之间的信息交互,包括接收仪器主控单元发送过来的指令以及将触摸屏所获取的信息上传给仪器主控单元。
3.1 触控按键操作
串口触摸屏本身为一个相对独立的系统,所需的硬件资源较少。通过串口,采用中断接收以及查询发送的方式实现与主控板 LPC2138 通信。
串口屏支持自动触控按键响应,只需通过调试助手事先对所有触控按键设置双字节十六进制的指令代码(如0x0001)。并将串口寄存器配置为单字节触发方式,串口模式为8n1,即每帧数据格式为1个起始位,8个数据位,1个停止位,无校验位。串口接收及发送数据流程图如图 3 所示。
点击触摸屏按键(指令代码有效区域),触摸屏返回该键指令代码(以 0x0001 为例):AA 78 00 01 CC 33 C3 3C在串口接收中断程序中,设置一个接收缓冲区,将触摸屏返回的所有数据接收完毕,并提取所需键值 0x01 转存给寄存器 key,通过判断 key 执行相应的子程序片段。
发 送 数 据 程 序 中, 需 要 按 照 迪 文 屏 的 通 信 格 式AACMD……CC 33 C3 3C。为了判断某串指令是否发送完毕,在每个数据串后面加一个终止符 0xfe。
3.2 触摸屏应用举例
对触摸屏的应用不光是要对主控芯片进行编程,还要自己制作触控界面和设置按键键码。将制作好的触控界面图片和按键键码用专门的软件按照顺序上传至触摸屏内存,这样图片就有了自己的页面编号。到时候只需调用图片的编号就可控制触摸屏在不同页面间的切换。
举一个简单的触摸屏应用的例子,如图 4 所示。

图4 密码设置流程图
图4 是本文在应用触摸屏当中用到的一个密码操作的例子。界面 1 是整个外加电流阴极保护系统的主菜单,它上面的每一种按键对应不同的功能,包括时钟设定,密码操作,SD 卡和 USB 模块操作等。
当按下写有 PASSWO R D 字样的按键之后,触摸屏将该按键对应的键码传回到主控芯片上,芯片根据此时触摸屏显示的页码和收到的按键键码作出响应,发送命令让触摸屏进入界面 2。
该界面是密码输入界面,为了安全,在设置新的密码之前必须要输入老的密码。接着芯片又发送一道输入文本命令,在输入密码的位置建立一个文本框,用于显示输入了几位密码。图中的数字键都被预先设定了相应的默认阿拉伯数字的键码。在按下这些数字按键时,触摸屏并不会回传键码,但会在文本框显示星号,用来告诉工作人员已经输入了几位。只有当按下OK 键后,触摸屏才会将之前输入的密码信息一并回传至芯片。芯片收到了操作员输入的密码后,与原先设定的正确密码作比对。如果密码错误则跳转到界面 3,按下界面 3 中的 OK 按键,则又返回界面 2,重新输入密码。如果密码正确,芯片会发送命令让触摸屏跳转到界面 4,开始新的密码设置。
界面 4 中要求对新的密码设置两遍,在完成两次输入后,芯片会对两次输入的密码进行逐位匹配。如果两次输入的密码不相同则会跳转到界面 5,提醒操作人员密码不匹配。如果相同,则新的密码设置成功,LPC2138 芯片将记录下新设置的密码,并跳转到界面 6。最后再由界面 6 返回到主菜单中。
4 系统测试
系统测试采用 TI 的 MSP430 模拟控制 4 台舰载外加阴极保护系统,通过串口屏界面对系统的参数设置,并回读设置参数以及实时数据,实时数据读取频率为 1s。当设定参数上下限值超出时,在串口屏上会出现相应提示,并能够产生一条操作记录数据至实时数据库。实时数据库记录回读的 ICCP 实时数据,记录频率可通过串口屏设置,设置范围为3-10分钟。当实时数据超出上下限设定参数,产生警报信息。
5 总结和展望
本文文中重点介阴极保护系统的在线监测系统的软件硬件设计,是实现多舰体监测,云检测的一项基础工作。详细讲述了 MODBUS 通信实现的通信过程,及串口屏的人机界面设计。通过调试及应用验证,该设计是一种运行可靠、性能优良的通用型远程监控系统,具有广阔的应用前景,很好的应用价值和市场前瞻性。
目前控制系统虽然能够发出报警信号,但是不能确定具体的故障位置。可增加关键部位数据采集,报告出具体的故障地点,进一步增强系统的实用性。
资料来源:知网
4 核电站安全壳的微波探地雷达腐蚀检测
混凝土作为一种最重要、用量最大的工程材料,广泛应用于核电站安全壳结构中,如何将无损检测技术应用于混凝土材料是人们不断探索的议题。郑砚国等在 2009 年发表了核电站预应力混凝土安全壳的老化因素研究。随着我国核电站的兴建,安全壳的防腐检测技术被提上日程,至于如何测定核电站安全壳体混凝土及其钢衬的腐蚀性能,还处于探索阶段。笔者通过对钢衬腐蚀进行探地雷达检测,证明了该方法的可行性。
1 腐蚀诊断监测技术
自从我国 1991 年建成秦山核电工程一期,1994 年与大亚湾核电站商运以来,曾经用钻探法发现核电站安全壳内部的 6mm 厚钢板的内衬部分已经腐蚀生锈,并且厚度只剩下3mm。但截至目前,检测人员尚未利用超声定点测厚、射频(RF)扫查仪或者探地雷达对各个核电站进行过定期或不定期的无损检测,即核电站安全壳内部的腐蚀状况并不明确。
现今,安全壳结构一般采用目视、敲击检查外,而在建造完成之后如何对其诊断监测却是一大难题。
探地雷达可以确定金属或非金属管道、及其地下埋件的位置,但是埋地钢板铁锈的成分比较复杂,含有由电解质溶液组成的原电池,其中铁是负极,加速了铁的腐蚀;最主要是吸氧腐蚀,生成的是 Fe(OH) 3 ∶ Fe 2 O 3 .XH 2 O。在射频(RF)扫查仪(探地雷达)照射(扫查)下,透过混凝土保护层,利用氧化皮层与铁锈层反射率的区别或差异,可以监测出钢衬表面锈蚀状况。实际射频扫查的案例是地下管道 , 微波探地雷达扫查实例如图1所示。

图1微波探地雷达扫查实例
安全壳的微波探地雷达扫查获取数据之后,还要进行自动化处理和图谱生成,且需要注意以下几点:
(1)各采集数据要和扫查路程或 GPS 坐标准确对应,并相互关联融合,以准确地对安全壳的钢衬表面锈蚀状况或病害等进行分析和定位。
(2)依照《安全壳的钢衬表面锈蚀状况评定标准》的要求,生成符合国家规范的混凝土层厚、破损、病害参数等报表或图谱,并可与核电站在役检查相关软件系统进行无缝对接。
陆伟东等为了得到混凝土结构的厚度,采用了探地雷达技术进行检测。电磁波在混凝土中传播时,其传播路径、电磁场强度和波形将随所通过介质的电磁属性(介电常数)和几何形态的变化而变化。混凝土结构厚度的雷达检测说明探地雷达的电磁波可以穿透非金属材料。
2 微波探地雷达检测基本原理
探地雷达(Ground Penetrating Radar,GPR)技术是近几十年发展起来的一种地下目标的有效探测手段,在国内外已经得到非常广泛的应用。与电阻率法、低频电磁感应法及地震法等常规的地下无损检测方法相比,探地雷达具有检测速度快、检测过程连续、分辨率高、操作方便灵活、检测费用低、检测范围广(能检测金属和非金属)等优点。探地雷达是利用微波反射原理探测各种地下目标的,当波在地下介质中传播时,其路径、电磁场强度及波形随着所通过介质的介电性质而变化;根据接收的雷达信号剖面,利用反射回波的双程走时、幅度、相位等信息,可对地下介质的结构进行描述,从而实现目标物的检测或工程质量的评价。探地雷达的检测原理如图2所示。反射信号的幅度强弱与界面反射系数、穿透介质的吸收程度、介质的导磁系数、相对介电常数及电导率有关。由于安全壳内部钢板内衬的腐蚀程度不同,也就是界面反射系数不同,所以,探地雷达反射信号的幅度也会不同。这就是用探地雷达发现安全壳内部钢板内衬腐蚀程度的理论基础。

图2 探地雷达的探测原理示意

式中 :H 为磁场强度 ;E 为电场强度 ;σ 为电导率 ;ε 为介电常数 ;ε 0 为自由空间介电常数 ;ε′为以电磁场形式储存的势能 ;ε″为损耗因子 ;ω 为角频率 ;a 为衰减常数 ;γ 为常数。

图 3ε′r和σ与ω的关系曲线
如图3所示 ,ε r 随频率升高而增大 ,σ 随频率升高而减小 . 即随着频率升高导电性能变差 , 当 ω →∞时 ,σ →0,这时导体变成了不导电的绝缘体 . 一般良导体电导率总是实数,近似等于恒定场中的数值 :
![]()
如上所述,根据地面接收天线接收到地下反射波的回波特征,钢板完好的电性能与不同锈蚀程度钢板的电性能是有差异的,这样就可判定钢板表面介质的变化情况。这种混凝土下钢板介质层之间存在的电性差异,为探地雷达检测钢板腐蚀情况提供了前提条件。
3 微波探地雷达现场测试
3.1微波天线选型
用探地雷达检测安全壳内部钢板内衬的腐蚀程度时 , 发射和接收天线与混凝土板表面密贴 , 由探地雷达主机高速发射雷达脉冲 , 进行快速连续采集 .
⑴微波天线选型针对内衬质量检测的具体情况 , 主要从分辨率、穿透力和稳定性三个方面综合衡量 , 选择 GC1500MHz、GC900MHz 和 GC400MHz 天线。
⑵ GC1500MHz 屏蔽天线 : 时窗 10ns, 扫描速度 64s- 1 , 采样点数512,滤波选择倒数第三档,道间平均分别为0.5,10次,连续测量方式 ;GC900MHz 屏蔽天线 : 时窗 15ns, 扫描速度64s- 1 , 采样点数 512, 滤波选择倒数第三档 , 道间平均分别为0.5,10 次 , 连续测量方式 ;GC400MHz 屏蔽天线 : 时窗 30ns,扫描速度 64s- 1 , 采样点数 512, 滤波选择倒数第三档 , 道间平均分别为 0.5,10 次 , 连续测量方式 ( 道间平均是指 GPR 主机在开始接收到天线信号到结束所花费时间的平均值 )。
3.2操作程序
⑴选择一个试验场地,尽量减少周围设施对检测设备的一切干扰因素,在适当位置竖立放置被测钢板。
⑵钢板放在混凝土块或普通墙壁后面,在其前方放置探地雷达发射天线和接收天线,并且测定准确间距。
⑶观测主机设备显示,记录电波通过混凝土块或普通墙壁后遇钢板反射的信号波形。
3.3测线的布置
由于工作面较小,故采用定点连续测量方式进行数据采集。混凝土块结构俯视图见图4,虚线框内为天线放置区域。

图4 混凝土块结构俯视图
编号分别为 1,2,3 的不生锈钢板、生锈钢板、被腐蚀钢板的实物如图 5 所示。其中 1 号板为完好无损钢板,2 号板为水中弱蚀生锈钢板,3 号板为强酸腐蚀钢板。混凝土板的厚度为 20cm, 墙体厚度为 40cm.

图5 编号为1,2,3号的钢板实物
4 微波探地雷达检测结果
GC1500MHz,GC900MHz,GC400MHz屏蔽天线采集界面如图 6 所示。

图6 不同屏蔽天线采集界面
微波频率 1500MHz 检测结果如图7所示。

图7 微波频率GC1500MHz检测结果
微波频率 900MHz 检测结果如图8所示。

图8 微波频率GC900MHz检测结果
图7~9中柱状图中的横坐标1,2,3 分别代表 1 号钢板、2 号钢板、3号钢板,混凝土的厚度为 20cm, 纵坐标为钢板表层位置反射波振幅最大值与直达波振幅最大值的比值,墙体的厚度统一为 40cm.

图9 微波频率GC400MHz检测结果
微波频率 400MHz 检测结果如图9所示。
采用微波频率为 1500MHz, 道间平均为 5 和 10 时,柱状图呈现出的规律性很好。
1 号柱状图是高、2 号柱状图是中、3 号柱状图是低;采用微波频率 900MHz, 隔墙体时,柱状图呈现的规律性很好,1 号柱状图是低、2 号柱状图是中、3 号柱状图是高;但是隔混凝土板时,该频率柱状图呈现出的规律性略差。
采用微波频率 400MHz 时,1 号柱状图是中、2 号柱状图是高、3 号柱状图是低。隔墙体时,有规律;但是隔混凝土板时,此频率柱状图呈现的规律性也差。
综上所述,隔着不同厚度的混凝土,需要不同频率的天线相匹配,以上图谱中 200mm 厚的混凝土在 1500MHz 天线探测时呈现较好的规律性,图 7 微波频率 GC1500MHz 检测结果 40mm 厚的墙体在 900MHz 天线探测时,呈现较好的规律性。虽然有干扰信号,并且柱状图形状、高度不同是因为频率不同而造成的,但是总体趋势都是有规律可循的,反映出不同锈蚀钢板的差异性。说明现场探地雷达扫描达到预期目的。
混凝土钢内衬安全壳在微波探地雷达照射下,透过混凝土保护层,利用氧化皮与铁锈状态反射率的区别,就可监测出钢板表面锈蚀状况及其程度。
其检测理论是根据反射率与介电常数的不同。建议 5a 或 10a 用 RF/UHF(射频/超高频)扫查进行一次非剔凿法(非破坏的方法)验证,做安全壳的“体检”普查。根据 RF/UHF 可视图像与腐蚀程度之间的图谱关系,以无损的手段,可检测出钢内衬的实际腐蚀程度。
5 结语
通过雷达数据采集和分析,可见反射层位振幅最大值与直达波振幅最大值的比值,会随着安全壳钢板腐蚀程度的变化发生变化。实际检测到的差异,就是3块钢板各自的电磁波反射率不同。试验证明了采用探地雷达射频技术来定期检查核电站安全壳的钢衬腐蚀程序是可行的。同核电站业主协商,可以 5a或 10a 进行一次类似的核电站安全壳全面的“体检”。
来源:知网
5 一种轻型碳纤维爬索机器人及其检测系统研究
引言
拉索是拱桥、斜拉桥、悬索桥等索类桥梁的核心构件之一。拉索长期暴露在空气中,经风吹雨淋、日光照射、紫外线照射、人为损伤等因素影响,存在着外 PE 护套、内部钢丝束或钢绞线损伤等病害。另一方面,由于风雨振动等因素,拉索内部的钢丝束相互摩擦,引发钢丝磨损,严重者也会发生断丝现象。拉索的工作状态是桥梁是否处于安全状态的重要标志之一。定期对拉索体系进行检测是有必要的。
以往在工程中常采用卷扬机拖动检修车的检测方式或采用登高车对拉索的人工检测方法。该类方法容易对拉索 PE保护层造成破坏;且检测人员处于高空作业,容易造成安全事故,而且需要封闭交通。随着机器人技术的进步,开发用于桥梁拉索检测的智能机器人,成为了必然。近年来上海交通大学、东南大学、武汉桥科院等高校、科研院所均对爬索机器人进行了研发,但普遍存在着自重大,续航差,需要外接电源等问题,不能满足快速检测的工程应用需求。
本文研究的爬索机器人通过对设计材料的改进,采用自重很轻的碳纤维材料,保证了机器人的续航能力,且方便现场安装。通过增加索力检测装置,爬索机器人携带无线加速度传感器到拉索中间部位后再测量拉索索力,该方法比原先在拉索预埋管上部安装加速度传感器测量索力更为精准。机器人搭载高清摄像装置,可实现拉索表面和桥塔拉索连接处病害的外观检测。自带的漏磁检测设备可以对拉索内部锈蚀断丝进行精准检测。
1 爬索机器人及其检测系统研制
1.1 系统整体结构

爬索机器人包括一对主动轮和一对从动轮,采用双边夹紧 4 轮双电机驱动形式。利用两半式轻型碳纤维框架结构,通过 4 对联接臂进行联接,不仅方便在拉索上装卸,而且还可根据拉索不同直径进行调整。用拉伸弹簧和摆臂支撑组成柔性压紧机构,始终保持每对滚轮夹紧索体形成爬行所需摩擦力。主、从动轮设计为 U 形,可增大接触面,自行对中纠偏。并根据不同规格拉索,配套相应规格尺寸的轮子。爬索机器人上、下两端面四周共有 4 对支撑万向滚轮,能防止轮体偏离索体造成锁死现象。在机器人的前端和尾部均安装有红外测距装置,防止机器人在运行中撞击拉索两端预埋导管而损坏,将拉索检测仪器安装或搭载于爬索机器人上,利用高能锂电池作为供电电源,提升机器人的续航能力,通过操作控制单元配合各子系统实现桥梁拉索 PE 外观、内部断丝锈蚀检测以及拉索索力测量。爬索机器人示意图如图 1 所示。

图1 爬索机器人示意图
使用时,根据被测拉索直径的大小来相应的调整联接臂及拉伸弹簧的距离,以提供适合爬行所需的摩擦力 . 爬索机器人可按照上位机软件系统的指令以及设定的速度在拉索上运行,当到达拉索末端时能自动返回。还能在拉索上通过地面控制自由地移动并到达检测人员所要观测的位置,以便进行局部更加细致的观察和索力测量。利用视频采集单元采集拉索外部 PE 保护层表面全方位的高清视频图像,用漏磁法拉索锈蚀检测单同步进行拉索内部断丝锈蚀检测,采用高分辨率编码器准确的定位拉索病害位置,通过无线传输信号到桥面上位机。再由上位机软件系统自动识别出 PE 损伤面积,断丝锈蚀状态及病害位置。
1.2 动力装置
设计机器人在缆索上运动由两副(4只)滚轮提供对缆索的附着力,机器人的全部重力(自重和载重)由这 4 只滚轮承载。设机器人处于静止状态,分别考虑垂直吊杆监测和有一定角度的斜拉索检测时,对一只滚动轮进行受力分析。如图 2 所示。
1.2.1 机器人静止状态下受力分析
爬索机器人受力情况如以下公示所示:

图2 滚轮受力示意图

式中:F 1 ——由弹簧系统提供的附着力;G 1 ——单只滚轮承载的重力;θ——缆索倾斜角度;μ 1 ——最大静摩擦因数;N——拉索对滚轮向上的反力
1.2.2 机器人向上运动时,机体受力分析
在机器人向上运行时,受力情况如下:

式中:F 2 ———机器人向上爬行时电机驱动力;μ 2 ———滑动摩擦因数;a———加速度;f 2 ———摩擦力;m———质量。
1.2.3 机器人电机功率设计
机器人电机功率,如式(10)所示:

式中:V———机器人移动速度;η———减速机传动效率;K———电机储备系数。
取 F 2 = 250N,减速机传动效率 η =0.8,电机储备系数 K = 1.25. 并考虑外观检测,视频拍摄的稳定性,设置爬升最快速度 V max = 12m / min. 可以得到 P'=40W. 参照设计所用设备参数,并考虑 3 倍~ 4 倍的安全系数,可以计算出最大电机功率 Pmax = 160W.
1.3 漏磁检测装置
目前最常采用的拉索断丝锈蚀检测方法有磁滞伸缩导波法、漏磁法。本文所设计爬索机器人采用多套漏磁装置实现对拉索索体内钢绞线或平行钢丝缺陷进行检测。漏磁法检测装置设计图如图3 所示,主要由衔铁、永磁铁、霍尔传感器等部件构成。

图3 漏磁法检测装置设计图
其测量原理为衔铁、永磁铁、被测拉索构成磁化回路,当励磁装置将拉索磁化到饱和状态并相对拉索轴向扫描,当拉索存在断丝或腐蚀等缺陷时,会导致拉索内部磁场发生变化,部分漏磁信号在空气场中,霍尔传感器即可检测到相应的漏磁信号,通过对漏磁信号的检测与数据分析可获的拉索损伤量。
本文设计的单节励磁传感器用 2 只尼龙滚轮与拉索表面接触,其直线移动由滚动完成,避免对 PE 造成损害 . 单节励磁传感器装置示意图如图 4 所示。

图4 单节励磁传感器示意图
1.4 索力检测装置设计
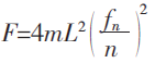
目前通常采用的拉索索力检测常用的方法有压力环法、液压千斤顶拉拔法、磁通量传感法、以及振动频率法等测量方法。振动频率法是一种间接测量索力的方法。依据索力与索的振动频率之间存在对应关系的特点,在已知索长、拉索两端的约束情况、分布质量等参数情况下,将高精度的加速度传感器安装在拉索上,采集拉索在环境振动激励下的振动信号,即可获得拉索的自振频率,然后由索力与拉索自振频率之间的关系计算出索力。采集设备示意图如图5所示。

图5 震动频率法采集设备示意图
索力计算简化公式为:

其中:n———索自振频率的阶数;f n ———索的第 n 阶自振频率;L———拉索的自由或挠曲长度。
由于受到检测条件的限制,通常的方法是将加速度传感器固定在拉索预埋管上部某位置,但该位置高频成分占主导,测试信号低阶频率不突出而高阶谐振峰值很大,不利于低阶频率的获取。加速度传感器最为理想的安装位置应是拉索的 L / 4 或 3L / 4 处,因为这样传感器可以避开了支撑点和低阶振型的反弯点,各阶频率对应的幅值比较明显。
本文所采用的方法是将无线加速度传感器搭载在爬索机器人上,通过机器人将传感器爬升到拉索的 L / 4 或 3L/ 4 处,通过抱死装置确保机器人和拉索处于一体的状态。在机器人处于静止状态时再测量拉索索力。因机器人本身重量相对拉索重量来说很轻,故机器人自重对测量结果影响较小。
1.5 控制系统设计
爬索机器人控制系统采用 ARM 内核CORTEX家族STM32系列CPU根核心,控制系统框图如图 6 所示,桥面检测控制台电脑可以通过无线模块与串口通讯电路与单片机系统进行通讯,传送控制爬升机正向运转、反向运转指令,高、中、低三档速度的控制指令,以及传送行程位置、电池电压和电流的实时数据。整个系统按功能分为 5 个部分:单片机系统、编码信号处理电路、电机控制驱动电路、串口通讯电路、电源控制电路。如图 6 所示。

图6爬索机器人控制系统示意图
1.6 上位机软件设计
采用美国 NI 公司的 labwindows 平台开发的套远程检测软件,可以利用电脑终端无线采集索力、锈蚀断丝数据, 并 通 过 labwindows 平 台 的 VisionSoftware 对采集到病害外观影像资料进行分析处理。软件界面如图 7 所示。

图7检测系统软件界面
2 试验及工程应用
2.1 漏磁检测装置锈蚀断丝检测试验
在柳州欧维姆实验室对拉索断丝锈蚀检测装置进行了试验,分别对完好拉索和有损伤的拉索进行了检测 . 如图 8所示,通过实验,能够准确检测出损伤部位 . 试验验证采用该方法对拉索断丝锈蚀监测的可行 . 但拉索 PE 外护套导致磁信号有一定的衰减 . 理论上,随着永磁铁的磁场强度的增大,可以实现大规格索体的断丝检测 . 但考虑到断丝锈蚀检测装置的自重,以及配套爬索机器人的使用 . 无源机器人的检测方式超过180mm 索径的拉索就比较难实现;但可以采用有源的脉冲信号激励的方式进行检测 . 本文所设计机器人在拉索上最大运行速度为 12m / min,完全满足了励磁装置对拉索结构的磁化时间,以及霍尔传感器采集的响应时间。

图8 漏磁检测装置试验图
2.2 工程应用
研究所设计机器人分别在柳州文惠大桥、柳州壶西大桥、江西赣东大桥、桂林南洲大桥等桥进行了实际的试验与检测 . 通过试验验证,其工作速度最大可达 12m / min,平均的检测速度为10m / min. 最大承载能力为 120kg,爬升斜度在 0°~ 90°范围内可调,最大续航 2000m. 最远无线传输距离为500m. 如图 9 所示。

图9工程应用
3 结论
本文设计的爬索机器人经过厂内和现场试验,得出了以下结论:
1)采用轻型碳纤维材料、直流电机和减速齿轮箱、锂电池的轻型构建的爬索机器人极大降低了自重,提高了续航能力,实现了在不外接电源的情况下,安全、快速、便捷的检测拉索病害。
2)采用漏磁法检测拉索断丝锈蚀的方法,能够实现小直径的拉索检测,对大直径的桥梁拉索,受永磁铁自重的影响,不能完全对索体进行磁化,不能精准的检测 . 后续可研究以脉冲的磁化方式进行断丝锈蚀测量。
3)通过爬索机器人携带无线加速度传感器到拉索自由段中间部位后再测量拉索索力,该方法比原先在拉索预埋管上部安装传感器测量索力更为精准。
4)在机器人前部搭载高清摄像头也可以实现对桥塔和拉索连接部位外观的检测。
5)钢绞线拉索外部有环氧、PE 和油脂等四重防护,且钢绞线之间有空气间隙,检测时会比钢丝成品拉索误差更大。
资料来源:知网
6 铁路车辆板材腐蚀缺陷的相控阵超声检测方法研究
在铁路车辆领域,由于货车车体及油罐车极易发生腐蚀现象,因此需要及时有效地对车体腐蚀情况进行检测以保证铁路车辆的运行安全。当前国内学者对车体腐蚀损伤特性开展了一系列的研究,如刘建平对敞车车体腐蚀情况及其防腐措施开展了研究;林兴录对煤矿铁路货车车体腐蚀及防腐措施进行了详细探讨;赵洪伦对货车车体结构腐蚀损伤与疲劳寿命进行了相关研究;谢芬对铁路罐车的腐蚀防护工艺方法进行了探讨。然而,对于已经出现的腐蚀情况,如车体和罐车的腐蚀缺陷,相应的检测或监测研究十分有限。
目前,对于腐蚀的检测或监测,通常使用超声波测厚技术对腐蚀区域的壁厚进行多点检测,通过测厚值评估腐蚀区域的壁厚减薄情况实现腐蚀特性的评价。然而超声测厚法并不能获得腐蚀区域的检测图像,因此无法直观有效评估腐蚀区域的缺陷分布;另外,当腐蚀缺陷出现于超声探头无法直接扫描检测的位置时,该方法则无法使用。因此为了实现铁路车辆车体或罐车腐蚀缺陷的全方位、快速和有效检测,发展新的无损检测技术至关重要。
近年来超声相控阵检测技术得到了极大的发展,在腐蚀检测方面也已得到一定的应用,如相控阵检测技术已成功应用在钻杆内壁腐蚀检测、法兰密封面腐蚀缺陷检测、压力管道加厚弯头凹坑腐蚀减薄检测等方面。然而,当前研究并未对成像原理及缺陷定量做出研究,且对位于探头无法直接扫描区域的腐蚀缺陷检测并未开展研究。为了充分理解相控阵检测技术对腐蚀缺陷的检测原理,并实现该技术在腐蚀缺陷检测中的应用,本文利用通过具有腐蚀坑缺陷的板材,分别采用相控阵 C 扫描检测以及相控阵导波 B 成像检测进行理论和实验研究,以实现所有缺陷的有效检测。
1 相控阵检测方法
1.1相控阵纵波C扫描成像方法
相控阵超声的基本概念来源于相控阵雷达技术,相控阵超声探头由多个晶片按一定的规律排列,通过软件可以单独控制每个晶片的激发时间,从而控制发射超声波束的形状和方向,实现超声波束的扫描、偏转和聚焦。相控阵超声的发射和接收原理如图 1。

图1 相控阵的发射与接收示意图
发射时,数据采集单元触发相控阵列单元,相控阵列单元按照设置的延时法则依次触发激励方波脉冲激励探头,使探头中的每个晶片发出的超声波在预定位置实现聚焦;接收时,由缺陷反射回来的超声波到达每个接收晶片,相控阵列单元根据每个接收晶片的回波信号按照设置的延时法则合成为一个信号送数据采集单元。因此,相控阵每发射并接收一次信号将会获得一个由多晶片采集并进行合成的A扫描信号。
相控阵超声具有独特的电子扫描和聚焦特点,可在不移动探头的情况下实现工件断面的扫描检测。当前相控阵超声常用扫描方式包括线形扫描(L-Scan)和扇形扫描(S-Scan)。图 2 为线形扫描原理示意图。扫描过程中,将具有相同聚集法则的超声波施加在相控阵探头的不同晶片组,被激活晶片组将产生特定角度的超声波束,通过改变被激活晶片组的位置,使该超声波束沿晶片阵列方向前后移动,以实现类似常规手动超声波检测探头前后移动的检测效果。图 3 为扇形扫描原理示意图。图中:d 为阵元间距;A 为激励孔径(激发晶片组);N 为探头阵元数目;f 为焦距;α 为扇扫角度范围;θ 为角度步进。扇形扫描又称变角度扫描,用具有特定聚集法则的超声波激发相控阵探头中的部分或全部晶片,使被激发晶片组形成的超声波束在设定的角度范围内以一定的步进值变换角度扫过扇形区域。

图2 线形扫描示意图

图3 扇形扫描示意图
超声 C 扫描成像可实现对扫描区域缺陷的可视化。常规的单晶探头扫描成像通常采用锯齿形的扫查方式;采用相控阵电子扫描不需要移动探头就可以实现工件一定宽度的断面扫查,因此,只需单轴直线扫查便可获得工件的 C 扫描图像。常规扫查方式与相控阵扫查方式的对比见图 4,由于相控阵扫查方式仅需在一个方向移动即可实现 C 扫描成像,因此其效率明显提高。

图4 常规扫查方式与相控阵扫查方式对比
1.2相控阵导波B扫描成像方法
超声相控阵纵波 C 扫描成像技术可简单直观地反应腐蚀缺陷的特性,但遇到相控阵探头无法直接扫描的区域时,如铁道车辆车体或罐车等的缺陷,超声纵波 C 扫描检测技术将无法有效检测缺陷。因此为了实现板材腐蚀缺陷的全面有效检测,有必要发展新的相控阵扫描检测技术。超声导波可在板材内部传播,该检测方法无需探头位于缺陷上方,因此可配合超声纵波C扫描检测方式实现被检测工件的全方位扫描。

图5 单晶片导波检测原理示意图
图 5 为单晶片导波检测原理示意图。单晶片超声导波探头发出的超声波可在工件中激励出沿工件传播的导波,当该导波遇到缺陷时,会产生反射,反射回波被探头接收,然后通过分析回波的信号特征和传播时间即可实现缺陷大小和位置的判别。通过直线移动探头,则可形成扫描区域导波 B 的扫描图像。当采用相控阵导波探头时,根据相控阵电子扫描原理,相控阵超声检测仪每发射接收一次就可形成一条合成超声波束,因此通过电子扫描获得的所有导波声束就可构成导波 B 扫描图像。导波 B 扫描图像是指超声导波数据的二维显示,由扫查过程中采集的 A 扫描信号连续拼接而成,一个轴代表探头的移动距离,另一个轴代表水平方向的有效检测长度。采用相控阵线形扫描方式形成的相控阵导波B扫描图像,图 6 为其构成原理示意图。

图6 相控阵导波B扫描图像构成原理示意图
图 6 中,保留图像是指探头移动之后屏幕应绘制的图像,当前图像是指相控阵探头实时的电子扫描图像。设编码器移动的扫查步进为 s,超声波束间距为 d。设当前实时导波扫描图像的刷新重复频率为 F,在 1/F 时间内,探头移动距离小于等于导波探头超声波束覆盖的宽度,若编码器移动的距离为M 倍扫查步进,探头移动的电子扫描超声波束数为 N,则有M*s=N*d。当 s=d 时,则保留图像为 M 条电子扫描超声波束。当 s ≠ d 时,需将 N*d 宽度内的超声波束总数插值或压缩为M 条:当 s < d 时,需要进行超声波束插值;当 s > d 时,需要进行超声波束压缩,然后再进行图像绘制。例如:M=20,s=0.5mm,N=10,d=1.0mm,因此需要将电子扫描的 10 条超声波束插值为 20 条超声波束。
在实际应用时,一般要求 s 与 d 的关系是整数倍的关系,这样实现插值和压缩较为方便。进行相控阵B扫描成像检测时,为了提高扫查速度,可增大相控阵导波探头的阵元数目来获得更大的有效覆盖宽度。
2 腐蚀检测实验及分析
2.1实验设计
图7 腐蚀坑缺陷板材试块本文试验检测对象为具有腐蚀坑缺陷的板材试块(见图7),试块规格为 300mm×120mm×4mm,腐蚀坑缺陷采用数字编号进行编排,其中数字 1,2,3,…7 的位置的位置为密集腐蚀坑缺陷。板材另一侧为未出现腐蚀的光滑平面,试验时以板材试块未腐蚀的一侧作为检测面进行。

图7 腐蚀坑缺陷板材试块
根据相控阵检测原理,为实现板材的腐蚀相控阵 C 扫描检测,采用相控阵轮式探头扫查器进行检测。轮式探头采用频率为 7.5Hz,阵元数为 64 个,阵元晶片尺寸为 10mm×1mm的相控阵探头,阵元间距为 0.8m,轮式探头扫查器见图 8。
腐蚀检测相控阵导波探头扫查器见图 9。为实现板材腐蚀的导波扫描检测,相控阵导波探头扫查器的导波探头位于扫查器腹部,探头规格为 2.5L64-1.0×10,探头频率为 2.5MHz,阵元数为 64 个,阵元晶片的尺寸为 10mm×1mm,阵元间距为 1.0mm。

图8 腐蚀检测相控阵轮式探头扫查器 图9 腐蚀检测相控阵导波探头扫查器
2.2 超声测厚实验
为了准确地了解腐蚀坑的腐蚀减薄情况,采用单点测量法利用 CTS-400+ 型超声波测厚仪对编号 1 ~ 7 位置的腐蚀坑缺陷进行腐蚀减薄测厚,即对腐蚀坑缺陷的某一点用探头进行两次测厚,两次测量探头的分割面夹角为 90°,取较小值为被测工件厚度值。
对位置 8 采用连续测量法,即用单点测量法沿指定路线连续测量,间隔为 5mm,取最小值作为被测工件厚度。对位置 9采用 30mm 区域多点测量法,即以一个测定点为中心,在直径约为30mm的圆内进行多次测量,取最小值为被测工件厚度值。超声测厚法的测量结果见表 1。从表 1 可以看出腐蚀坑的减薄情况,但该检测结果并不能直观地反应缺陷的位置以及大小。

2.3 相控阵纵波C扫描
实验为了确定腐蚀坑的腐蚀面积和缺陷分布情况,通过CTS-2018PA 相控阵超声检测仪和轮式探头扫查器对腐蚀坑缺陷进行相控阵 C 扫描成像检测。采用线形扫查方式,扫描聚集法则参数如下:激励孔径为 8mm,焦距为 5mm,检测范围为 10mm,C 扫描成像方式为跟踪闸门 G 监控界面波变化,成像闸门 A 监控底波变化,当界面波发生偏移时,成像闸门 A根据跟踪闸门 G 的反馈信息进行随时调整。
针对 1 号、2 号、3 号腐蚀坑进行相控阵 C 扫描检测实验,实验结果选取 2 号、3 号腐蚀坑的 A+L+C(A 波信号,线型扫描成像和C扫描成像)同步显示图(见图10)。从图10看到,在 A 波数据中难以得到有效的检测信息。在 L 描图中,2 号和3蚀坑的底波完全消失,腐蚀坑表面回波与界面波重叠在一起,可见,试图通过 L 扫图像来测量腐蚀坑的深度难度较大。但 C中可以清晰地显示腐蚀区域的位置和形状,测量腐蚀坑的面积则较为容易。

10-a 2号腐蚀坑 10-b 3号腐蚀坑
图10 腐蚀坑相控针A+L+C同步显示图
由于 C 扫描图像可以有效实现腐蚀的检测,因此对所选试块进行整体 C 描成像。由于板材试块较宽,使用轮式探头扫查器无法一次性全覆盖,故该试验采用多次扫查并将 C 扫图像进行合成,合成后的 C 描图像见图 11。从图 11 以看出,1 和 2 腐蚀坑由于间距比较小,两个腐蚀坑的图像基本挨在一起;3 号至 7 号腐蚀坑由于间距比较大,显示均为独立的腐蚀坑图像;8 号连续腐蚀坑缺陷相互之间间隙较小,形成的 C 扫图像为带状图像;9 号密集腐蚀坑图像显示为 3 个大腐蚀坑图像挨在一起。图 11 的 C 扫描合成图像可以清晰反映板材腐蚀分布情况,与实际情况的一致性符合。

图11 板材腐蚀坑C扫描合成图像
2.4 相控阵导波B扫描成像实验
由于相控阵超声 C 描检测中,可能存在探头无法达到缺陷上方的情况,无法实现完整 C 描成像。因此通过 CTS-2108PA 控阵超声检测仪和导波探头扫查器,对腐蚀坑缺陷进行相控阵导波 B 描成像检测。检测时线形扫描聚集法则参数如下:激励孔径为 24mm,焦距为300mm,检测范围为 300mm。本文针对板材试块的 6 号、7 号、8 号腐蚀坑进行相控阵导波线形扫描。
相控阵导波线形 B 扫描图像见图 12,图像中相控阵线形扫描图像的超声波束总数为 34 条,每条超声波束的间距为 1.0mm。从图 12-a 中测得 6 号腐蚀坑与探头入射点距离为 70.4mm,从图 12-b 测得 7 号腐蚀坑与探头入射点距离为 100.5mm,从图 12-c 中测得 8 号腐蚀坑与探头入射点距离为 124.6mm。由图 12-a 中的超声波束 [6 号 ] 与图 12-b 的超声波束 [18 号 ] 可以确定 6 号腐蚀坑与 7 号腐蚀坑之间的水平距离为 12mm,同理 7 号腐蚀坑与 8 号腐蚀坑之间的水平距离为12mm,定位距离与实际情况符合。

12-a 6号腐蚀坑 12-b 7号腐蚀坑 12-C 8号腐蚀坑
图12 腐蚀坑相控阵A+L+C扫描
3 结论
本文主要通过相控阵纵波 C 和相控阵导波 B对具有腐蚀坑缺陷的薄板试块进行扫描检测,从试验检测结果得出如下结论。
1)相控阵 A+L+C 同步显示图可有效描述腐蚀坑缺陷的分布情况以及测量腐蚀坑的面积,通过监控底波消失形成的腐蚀坑面积与实际腐蚀坑的面积相吻合。
2)相控阵导波线形及扇形 B 扫描图像均可有效检测腐蚀坑,较好表征腐蚀坑的位置和了解腐蚀坑的分布情况,但前面腐蚀坑的存在会影响到后面腐蚀的回波,因此当多个腐蚀坑在同一检测声超声波方向时,可以发现处于前面的腐蚀坑,而后面的腐蚀坑容易漏检。
3)当探头可布置在检测对象的腐蚀缺陷上方时,利用相控阵 C 扫描检测,可以快速测量腐蚀缺陷信息和了解腐蚀缺陷分布。当检测对象无法在腐蚀缺陷上方放置探头时,利用相控阵导波 B 扫描检测是一个比较好的检测方式,相控阵导波可以检测距离探头一定水平距离的特定区域。
4)相控阵检测的多晶片探头可以一次性覆盖较宽的检测区域,通过导波 B 扫描和纵波 C 扫描检测成像技术能够实现板材所有区域腐蚀缺陷的检测。因此利用相控阵检测方法对板材腐蚀缺陷进行检测评估具有较大优势,是一种值得推广的检测技术,可以借鉴推广到货车车体及油罐车内壁腐蚀的检测研究。
资料来源:知网
免责声明:本网站所转载的文字、图片与视频资料版权归原创作者所有,如果涉及侵权,请第一时间联系本网删除。
官方微信
《腐蚀与防护网电子期刊》征订启事
- 投稿联系:编辑部
- 电话:010-62316606-806
- 邮箱:fsfhzy666@163.com
- 腐蚀与防护网官方QQ群:140808414



